
Диапазон: 65-108 МГц;
Д дальность: до 300 м;
Антенна - кусок провода 15-60 мм;
L1 - 2+2 витка ПЭЛ 0,5 d=5мм;
L2 - 2 витка ПЭЛ 0,5, поверх L1

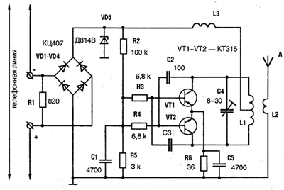
Диапазон: 65-108 МГц;
Д дальность: до 300 м;
Антенна - кусок провода 15-60 мм;
L1 - 2+2 витка ПЭЛ 0,5 d=5мм;
L2 - 2 витка ПЭЛ 0,5, поверх L1
Вся информация, предоставленная на данном ресурсе разрешена к ознакомлению детям школьного возраста. Все практическое использование может быть связана с повышенной электрической опасностью и разрешено детям только под присмотром взрослых.