Телефонный радиоретранслятор с ЧМ в диапазоне частот 65-108 МГц на одном транзисторе

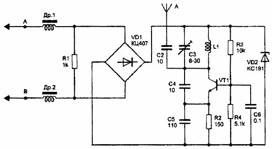
Отличием этой схемы от других являтся то, что модуляция осуществляется не варикапом, а путем изменения параметров транзистора в зависимости от протекающего тока. Радиоретранслятор работает в диапазоне частот 65-108 МГц и Рис. 1 Телефонный радиоретранслятор с ЧМ на одном транзисторебеспечивает дальность передачи до 200 м.
Задающий генератор выполнен на транзисторе VT1 типа КТ315. Частота генератора определяется параметрами колебательного контура - индуктивностью катушки L1 и емкостью конденсатора С3. Конденсатор С4 обеспечивает оптимальные условия возбуждения генератора. Дроссели Др1 и Др2 разделяют ВЧ и НЧ составляющие сигнала. С коллектора транзистора VT1 сигнал через конденсатор С2 поступает в антенну. В качестве антенны используется отрезок монтажного провода.

В качестве антенны можно использовать и саму линию связи (см. рис.). Для этого ВЧ сигнал с коллектора транзистора VT1 через конденсаторы С7 и С8 поступает в точки А и В схемы, соответственно. Конденсатор С2 при этом из схемы исключается. Вместо VD1 можно использовать четыре диода типа КД 102, КД510, КД522 и др.
Транзистор КТ315 можно заменить на КТ3102, КТ368 и другие высокочастотные. Катушка L1 намотана на корпусе конденсатора С3 и содержит 4 витка провода ПЭВ 0,5 мм. Дроссели любые с индуктивностью 50-100 мкГн.

Обсудить эту статью на форуме (0 ответов).
Вся информация, предоставленная на данном ресурсе разрешена к ознакомлению детям школьного возраста. Все практическое использование может быть связана с повышенной электрической опасностью и разрешено детям только под присмотром взрослых.