Предварительный усилитель на микросхеме К284СС2

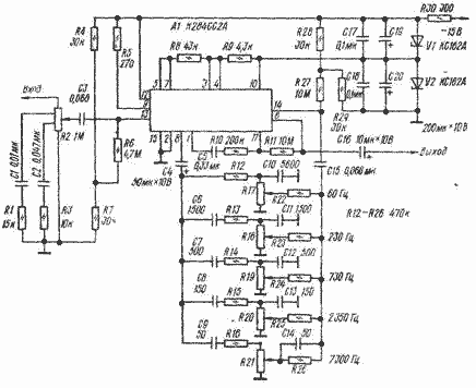
Предварительный усилитель на микросхеме К284СС2 предназначен для усиления сигналов от различных источников программ. Отличительная особенность устройства - возможность частотной коррекции усиливаемого сигнала в отдельных полосах частот. Усилитель (рис. 11.26) собран на гибридной микросхеме К.284СС2 (буквенный индекс может быть любым), состоящей из четырех самостоятельных устройств - истокового и эмиттерного повторителей и двух усилителей - инвертирующего и неинвертирующего с коэффициентами усиления соответственно не менее 3000 и 200.

Неинвертирующий усилитель (вход - вывод 13, выход - вывод 5) использован на входе устройства, инвертирующий (вход - вывод и, выход - вывод 6) - на выходе. Пассивный пятиполосный регулятор тембра включен между эмиттериым (выводы 7 и 8) и истоковым (выводы 14 и 1) повторителями. Тембр регулируют переменными резисторами R17 - R21, громкость - переменным резистором R2. Все резисторы должны быть группы В.

Если необходимо, чувствительность усилителя можно регулировать, изменяя отношение сопротивлений резисторов R10 и R11 (коэффициент усиления инвертирующего усилителя К = R11/R10). Требуемую емкость конденсатора С5 в этом случае определяют из соотношения С5 > l,6/fнR10 (fн - низшая частота номинального диапазона).

Налаживания устройства не требуется, если в цепях регуляторов тембра использованы резисторы и конденсаторы, подобранные с точностью 5... 10 %. Единственное, что надо сделать, это измерить максимальное выходное напряжение, которое должно быть не менее 2,5 В. В случае одностороннего ограничения напряжения необходимо, подобрать резисторы R4 и R28 делителей, определяющих режим работы соответственно истокового и эмиттерного повторителей.

Основные параметры
Номинальный диапазон частот, Гц
20...35 000
Номинальное входное напряжение (при выходном напряжении 1 В), мВ
40
Максимальное выходное напряжение (при коэффициенте гармоник до 2 %), В
2,5
Коэффициент гармоник (на частоте 1 кГц при выходном напряжении 1 В), %
0,4
Пределы регулирования тембра (на частотах 60, 230, 730, 2 350 и 7 300 Гц), дБ
╠12
Входное сопротивление, МOм
1
Выходное сопротивление, кОм
3
Обсудить эту статью на форуме (0 ответов).
Вся информация, предоставленная на данном ресурсе разрешена к ознакомлению детям школьного возраста. Все практическое использование может быть связана с повышенной электрической опасностью и разрешено детям только под присмотром взрослых.