ККВ-УМЗЧ-782А

За основу данной конструкции был взят усилитель, описанный в [1, с 199-205]. К незначительным изменениям основной схемы добавились - смеситель-фильтр для сабвуфера и собственно усилитель сабвуфера. Схема получилась довольно таки простая и на мой взгляд довольно легкая в повторении.

Основные технические характеристики УМЗЧ:

Выходная мощность основных каналов на нагрузке 4 Ом ………………. 2х15 Вт;

Выходная мощность НЧ-канала (сабвуфер) на нагрузке 4 Ом …………… 22 Вт;

Максимальный ток потребления ………………………………………….. до 6 А;

Коэффициент нелинейных искажений основного канала ………………. не более 0,1%;

Регулировка частоты среза НЧ, в пределах …………………………………… 30…250 Гц;

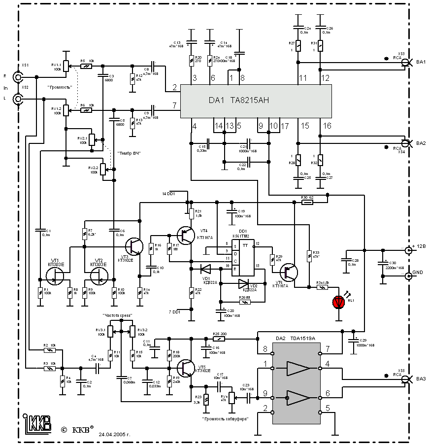
Схема УМЗЧ представлена на рисунке 1 (32 kb, 871x907).

УМЗЧ основных каналов (R и L) построен на МС ТА8215АН (2х15 Вт), а УМЗЧ сабвуфера на МС TDA1519A. В данном усилителе реализована функция автоматического перехода в спящий режим. Для управления автоматическим включением усилителя в рабочий режим выполнен каскад на элементах VT4, VT6 и DD1, которая работает следующим образом. Сигналы с выхода звуковой карты ПК поступает через конденсаторы C1, С6 на смеситель из полевых транзисторов VT1, VT2, этот смеситель используется также для выделения сигнала, подаваемого на усилитель сабвуфера. С эмиттера VT3, который служит повторителем сигнал поступает ч/з С10, R16 на базу VT4. Режим работы VT4 выбран так, чтобы при отсутствии сигнала на выходе – на его коллекторе было напряжение около 11В, что для триггера DD1 соответствует уровню лог. «1». Т.к. на лог. 1 присутствует на выводе 9 DD1, триггер переключится при появлении первого же импульса на входе 11 DD1. На триггере DD1 собран одновибратор, который формирует на выходе импульс длительностью около 90 с(пока заряжается С20 ч/з R26). Этот сигнал используется для включения рабочего режима МС DA1, когда VT6 будет открыт на вх. 4 DA1 буде присутствовать напряжение питания

Данному одновибратору благодаря применению диода VD1 присуще свойство перезапуска, т.е. пока на вх. 11 DD1 появится импульс с нулевым уровнем – С20 будет разряжен и процесс формирования интервала на задержку отключения начнется только после пропадания звукового сигнала. В этом случае на 11 DD1 будет уровень напряжения, близкий к питающему, и диод VD1 на работу цепи заряда конденсатора не влияет.

Для осуществления перехода в ждущий режим и УМЗЧ сабвуфера надо вывод 8 DA2 соединить не с плюсом питания а с коллектором VT6, я подобного не делал (мне не очень требовался этот режим для DA2).

Фильтр-смеситель взят из [2].

УМЗЧ сабвуфера выполнен на МС TDA1519A по типовой схеме.

В качестве источника питания применен переделанный БП от ПК, подробнее о переделке в статье – «Переделка БП от ПК».

Настройка: в большинстве случаев, при правильной сборки налаживание не требуется, лишь переменным резистором R21 выставляют нужный уровень чувствительности к уровню входного сигнала.

О элементах: диоды любые кремниевые маломощные КД521, КД522 и др., подстроечный резистор R21 типа СП3-19, переменные резисторы все зарубежного изготовления (преимущественно – мадэ ин шина), поэтому марку назвать затрудняюсь. Вместо МС DA1 возможно применение ТА8210АН, но при этом уменьшится выходная мощность основных каналов до 2х10 Вт.

В случае ненадобности автоматического перехода МС DA1 в ждущий режим, то элементы отвечающий за это можно исключить а вывод 4 DA1 соединить ч/з резистор 47 кОм с положительным проводом питания. (тогда схема совсем простой становится).

Конструкцию УМЗЧ можно более подробнее разглядеть на фото:

(87 kb, jpg 800x600) – общий вид корпуса (…эх согласен с примитивностью, но докуда успел в начале сделать, так и оставил, забросил совсем)
(87 kb, jpg 800x600) – общий вид корпуса (…эх согласен с примитивностью, но докуда успел в начале сделать, так и оставил, забросил совсем)
(166 kb, jpg 800x600) – вид сверху со снятой крышкой
(166 kb, jpg 800x600) – вид сверху со снятой крышкой
(150 kb, jpg 800x600) – еще приближенно но в другом месте
(150 kb, jpg 800x600) – еще приближенно но в другом месте

Автор: Кравченко К.В.

Сайт: www.kkbweb.narod.ru

E-mail: Адрес электронной почты защищен от спам-ботов. Для просмотра адреса в браузере должен быть включен Javascript.


Литература:

Шелестов И.П. «Радиолюбителям: полезные схемы». Книга 3.
http://www.bluesmobil.com/shikhman/arts/subfil.htm

Обсудить эту статью на форуме (0 ответов).
Вся информация, предоставленная на данном ресурсе разрешена к ознакомлению детям школьного возраста. Все практическое использование может быть связана с повышенной электрической опасностью и разрешено детям только под присмотром взрослых.