Приставка для получения псевдо - квадрафонического звучания

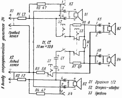
http://www.radio-portal.ru/images/stories/pictures/r2-33.pngДействие приставки основано на выделении из стереофонических сигналов пространственной информации и вое произведении ее двумя дополнительными (тыловыми) громкоговорителями. Кроме элементов выделения пространственной информации приставка содержит цепи частотного преобразования сигнала и коммутации. Подключают приставку к выходу стереофонического усилите ля ЗЧ.

В исходном положении кнопки S2 дополнительные громкоговорители ВЗ и В4 отключены, и стереофоническая программа воспроизводится как обычно. При нажатии этой кнопки дополнительные громкоговорители подключаются к выходу увилителя ЗЧ и воспроизводят пространственную информацию (выделяется она благодаря встречному включению громкоговорителей). Уровень сигнала, воспроизводимого дополнительными громкоговорителями, регулируют кнопкой S3 (при нажатии на нее уровень уменьшается)

Кнопка S1 расширяет возможности приставки. В положении ее, показанном на схеме, громкоговорители ВЗ, В4, кроме пространственной информации, воспроизводят и части стереофонических сигналов левого и правого каналов.

Это улучшает звучание монофонических программ (возникает эффект так называемого объемного звучания) и программ с малым содержанием пространственной информации в сигналах левого и правого каналов. При нажатой кнопке S1 громкоговорители ВЗ, В4 воспроизводят только пространственную информацию.

В качестве дополнительных можно использовать простейшие громкоговорители с одной головкой (4ГД 35, ЗГД-28, 4ГД-8Е и т. п.), размещенной в ящике с открытой задней стенкой. Мощность дополнительных громкоговорителей может быть в 2...3 раза меньше, чем фронтальных (B1, B2).

Обсудить эту статью на форуме (0 ответов).
Вся информация, предоставленная на данном ресурсе разрешена к ознакомлению детям школьного возраста. Все практическое использование может быть связана с повышенной электрической опасностью и разрешено детям только под присмотром взрослых.