Трехполосный усилитель

Разделение сигнала на полосы в тракте предварительного усиления - эффективный путь повышения качества звуковоспроизведения. Это позволяет снизить интермодуляционные искажения, сравнительно простыми средствами получить линейную амплптудно-частотную характеристику по звуковому давлению, упростить конструкцию усилителей мощности, так как каждый из них работает в узкой полосе частот.

 

Основные параметры
Номинальный диапазон частот (при неравномерности АЧХ не более ╠3 дБ), Гц 20 ..200 000
Частоты раздела, Гц 400 и 4000
Номинальная выходная мощность, Вт, канала:  
НЧ и СЧ на нагрузке сопротивлением 8 Ом 14
ВЧ на нагрузке сопротивлением 16 Ом 5
Коэффициент гармоник, %, при выходной мощности 4 Вт, на частоте, Гц:  
100 0,4
1000 0,7
10 000 0,4
20 000 0,5
Относительный уровень шумов и фона, дБ, канала;  
НЧ -90
СЧ и ВЧ -80
Переходное затухание между каналами, дБ, на частоте, Гц:  
1000 70
20 000 50

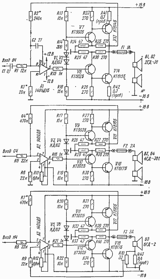
Каждый канал устройства (усилитель - стереофонический) состоит из блока разделительных фильтров с регулируемыми коэффициентами передачи раздельно в низкочастотной (НЧ), среднечастотной (СЧ) и высокочастотной ГВЧ) полосах сигнала и трехполосного усилителя мощности.

Блок фильтров содержит переключатель уровня сигнала (S1), регулятор громкости (R2), два усилительных каскада (VI, V2) с включенными на входе фильтрами верхних (C2R3C3R4C4R5) и нижних (R7C6R8C7R9C8) частот и два эмиттерных повторителя (V3, V4) также с фильтрами верхних (C16R18C17R19C18R20) и нижних (R17C11R14C12R15C13) частот на входе. 

 

 

Частоты среза первых двух фильтров - 400 Гц, вторых - 4000 Гц. Таким образом, с движка переменного резистора R12 на вход соответствующего полосового усилителя поступают составляющие частотой ниже 400 Гц, с движка резистора R24 - частотой от 400 до 4000 Гц, а с движка резистора R23 - частотой выше 4000 Гц.

Каждый из полосовых усилителей мощности (рис. 11.16) выполнен на одном ОУ и двух комплементарных парах транзисторов.

 

Схемы усилителей СЧ и НЧ полос сигнала практически идентичны и отличаются только тем, что последний охвачен цепью положительной обратной связи (ПОС) по току. Сигнал этой связи снимается с движка подстроечного резистора R10 и через резистор R9 подается на неинвертирующий вход ОУ A3. Выходные каскады усилителей СЧ и НЧ полос работают в режиме В, усилителя ВЧ полосы - в режиме АВ.

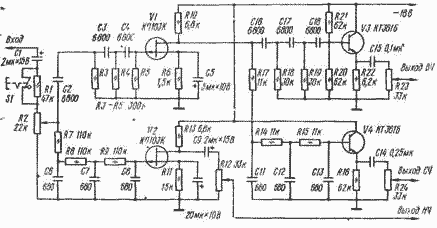
Принципиальная схема двухполярного блока питания усилителя изображена на следующем рисунке.

Переключателем S2 порог срабатывания электронной защиты можно установить равным 1 или 3 А Напряжения + 18 и -18 В используются для питания усилителей СЧ и НЧ полос, а также выходного каскада усилителя ВЧ полосы, +12 и -12 В - для питания ОУ AJ этого усилителя От маломощного стабилизатора напряжения на транзисторе V8 питается блок фильтров.

Кроме указанных на схеме, в усилителях СЧ и НЧ можно использовать ОУ К140УД6А, КН0УД6Б, К140УД8А, К140УД8Б, К553УД1 Комплементарные парытранзисторовКТ502Б, КТ503Б можно заменить парами КТ502Г, КТ503Г; КТ502В, КТ503В, а также (в усилителе ВЧ) парой транзисторов КТ361Е, КТ315Е. Статические коэффициенты передачи тока заменяющих транзисторов должны быть не менее 40. Для получения малых нелинейных искажений пары транзисторов выходных каскадов рекомендуется подобрать по коэффициенту h21э с отклонением не более ╠ 10 % (V7, V8 и V13, V14) и ╠ 20 % (все остальные).

Транзисторы V13-V18 (рис. 2) необходимо установить на ребристые теплоотводы с эффективной площадью 300...400 см2, транзисторы V15 и V22 (рис. 3) - на теплоотводы с примерно вдвое большей площадью.

Трансформатор Т1 блока питания намотан на витом тороидальном магнитопроводе внешним диаметром 115, внутренним 60 и высотой 40 мм. Обмотка I содержит 880 витков провода ПЭЛ - 0,6 с отводом от 510-го витка, обмотка II- 2 X 70 витков провода ПЭЛ - 1,5. Дроссель L1 намотан на магнитопроводе из пластин Ш10 (толщина набора 10 мм). Его обмотка содержит около 1000 витков провода ПЭЛ - 0,17.

Громкоговорители выполнены в виде фазоинверторов Корпуса (наружные размеры 320 X 240 X 500 мм) изготовлены из древесно-стружечной плиты толщиной 20 мм. НЧ головка укреплена на передней панели изнутри, все остальные снаружи. Отверстие под НЧ головку расположено на вертикальной оси симметрии панели на расстоянии 130 мм от нижней стенки, отверстия под СЧ и ВЧ головки - симметрично относительно этой оси (каждая пара на одном уровне) на расстоянии соответственно 310 и 420 мм от той же стенки и 130 и 165 мм одна от другой. От остального объема корпуса СЧ головки изолированы колпаком в виде полуцилиндра диаметром 130 мм из дюралюминия толщиной 0,5 мм. Полуоснования колпака изготовлены из листового пенопласта толщиной 15 мм. Отверстие под туннель фазоинвертора (тонкостенная - 1,5 мм- картонная труба внутренним диаметром 45 и длиной 150 мм) расположено в верхней части передней панели между ВЧ головками. Частота настройки фазоинвертора 30 Гц. Все соединения в корпусе герметизированы пластилином. Стенки кроме передней, выложены уплотненным (толщиной 30 мм) слоем ваты, прижатой к ним пластмассовой сеткой. Между передней стенкой и корпусом проложена микропористая резина.

Первым налаживают блок фильтров. Установив движки резисторов R2, R12, R24 и R23 (рис. 1) в верхнее (по схеме) положение, подают на вход переменное напряжение 200 мВ частотой 200, 2 000 и 10 000 Гц и измеряют напряжения на выходах блока. Если эти напряжения окажутся меньше 800 мВ, транзисторы VI и V2 заменяют другими, с большей крутизной.

Налаживание усилителей мощности ведут при токе срабатывания защиты 1 А. Ток покоя транзисторов V13, V14 (около 100 мА) устанавливают подбором резистора R14, минимум постоянного напряжения на выходе (допустимое значение ╠ 0,1....0,2 В) - подбором резистора R3*. Отсутствия постоянного напряжения на выходах усилителей СЧ и ВЧ полос добиваются построечными резисторами R11 и R12.

После этого на вход блока фильтров подают напряжение 100 мВ частотой 200 Гц и подбором резистора R7* устанавливают на эквиваленте нагрузки усилителя НЧ напряжение 10,5 В. Аналогично на частотах 2 и 10 кГц подбором резисторов R2* и R4* устанавливают на эквиваленте нагрузки усилителя СЧ напряжение 10,5 В, а на эквиваленте нагрузки усилителя ВЧ - 9В. В последнюю очередь подбирают глубину ПОС. Подключив громкоговорители и установив движки резисторов R12 и R23, R24 (рис. 1) в нижнее (по схеме) положение, подают на вход музыкальный сигнал с преобладанием басовых звуков. Постепенно перемещая движок резистора R12 вверх, добиваются наиболее приятного звучания низших звуковых частот.

Обсудить эту статью на форуме (0 ответов).
Вся информация, предоставленная на данном ресурсе разрешена к ознакомлению детям школьного возраста. Все практическое использование может быть связана с повышенной электрической опасностью и разрешено детям только под присмотром взрослых.