Автомобильный тахометр

Автомобильный тахометр предназначен для контроля частоты вращения коленчатого вала автомобильного двигателя.

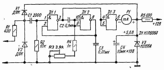
Запускающие импульсы с датчика поступают на вход ждущего мультивибратора, собранного на двух элементах D1.1 и D1.2. Времязадающая цепочка образована конденсатором С2 и резисторами R3, R4. Измерительный прибор - миллиамперметр Р1 включен на выходе элемента D1.3, который устраняет влияние нагрузки на работу мультивибратора Так как амплитуда и длительность импульсов мультивибратора постоянны, средний ток, протекающий через миллиамперметр, пропорционален частоте запускающих импульсов, т. е. частоте вращения коленчатого вала двигателя.

Для предотвращения перегрузки прибора при измерениях на больших оборотах двигателя между выводом 6 элемента D1.3 и миллиамперметром следует включить резистор сопротивлением 240 Ом.

Частота, Гц, следования запускающих импульсов датчика связана с частотой вращения, мин"1, коленчатого вала следующим образом: F = nz/30k, где k - тактность; n - число цилиндров двигателя. Используя эту формулу, можно откалибровать тахометр по сетевому напряжению.

Сначала полагают F = 50 Гц и для этой частоты определяют частоту вращения коленчатого вала. Затем на вход тахометра подают переменное напряжение 6...8 В частотой 50 Гц и резистором R3 устанавливают стрелку миллиамперметра Р1 против деления шкалы, соответствующего найденной частоте вращения коленчатого вала. После этого подключают к тахометру датчик, и прибор готов к работе. Более точно прибор можно откалибровать с помощью звукового генератора.

Датчик представляет собой 10 витков любого провода диаметром 0,5 мм в изоляции толщиной 1...1.5 мм, намотанных на высоковольтный провод, соединяющий катушку зажигания с распределителем. Миллиамперметр Р1 с током полного отклонения стрелки 1 мА следует выбирать из группы приборов, стойких к тряске и вибрации.

 

Обсудить эту статью на форуме (0 ответов).
Вся информация, предоставленная на данном ресурсе разрешена к ознакомлению детям школьного возраста. Все практическое использование может быть связана с повышенной электрической опасностью и разрешено детям только под присмотром взрослых.