Велосипедный указатель поворотов

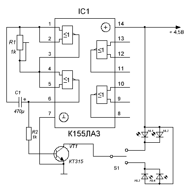
Простейший указатель поворотов можно собрать на двух элементах 2И-НЕ микросхемы К155ЛА3 или К155ЛА8 (см. схему). Входы её элементов соединены между собой так, что они образуют двухкаскадный усилитель, а электролитический конденсатор С1, включённый между двумя элементами микросхемы, и подстроечный резистор R1 превратят его в мультивибратор с частотой колебаний 1-2 Гц. С выхода второго элемента импульсы поступают на базу транзистора VT1 и открывают его. Таким образом, транзистор работает в ключевом режиме и периодически зажигает два светодиода правой или левой стороны. Переключать светодиоды лучше всего трёхпозиционным переключателем (тумблером).

Электронную схему соберите на печатной плате или на куске толстого картона размером 51х31мм. Соберите схему. Затем испытайте её, резистором R1 подстройте оптимальную частоту вспышек. Если Вы собрали схему на куске картона, то залейте её с двух сторон эпоксидной смолой - это сведёт к минимуму риск, что какой-либо провод оторвётся при тряске. Питать схему можно от 4,5 вольтовой батареи. Или от трёх пальчиковых батареек, соединенных последовательно.

Обсудить эту статью на форуме (0 ответов).
Вся информация, предоставленная на данном ресурсе разрешена к ознакомлению детям школьного возраста. Все практическое использование может быть связана с повышенной электрической опасностью и разрешено детям только под присмотром взрослых.