Реле времени с индикацией отключения

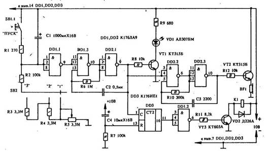
Всего три микросхемы и несколько других элементов потребуется для сборки простого реле времени, которое можно применить для отключения от сети различных бытовых устройств. Длительность выдержки реле времени составляет от 3 до 120 минут. Ее можно устанавливать переключателем SB2 (грубо) и переменным резистором R5 (точно).
Схема устройства состоит из собственно реле времени (DD1.1); генератора тактовых импульсов (DD1.3, DD2.1), вырабатывающего импульсы с частотой 1 Гц; генератора звуковой частоты (DD2.2, DD2.3) и счетчика (DD3). Для запуска реле времени необходимо нажать кнопку SB 1.1, которая спарена с сетевым выключателем, ≈ тем самым разряжается конденсатор С1. После отпускания кнопки реле времени начнет работать. Конденсатор С1 зарядится через резистор R2 или цепочку R3 ≈ R5 (это зависит от положения переключателя SB2). Как только напряжение, на входах DD1.1 достигнет порога переключения, на выходе .элемента появится уровень логической "1" и запустится генератор на элементах DD1.3, DD2.1. На выходе DD2.1 будут следовать импульсы с тактовой частотой 1 Гц. Ключ на транзисторе VT1 необходим для управления светодиодом VD1, который будет мигать с этой же частотой. Импульсы частотой 1 Гц управляют также генератором звуковой частоты. Усилитель на транзисторе VT2 необходим для согласования выхода DD2.3 с телефонным капсюлем BF. Генератор вырабатывает импульсы частотой около 1 кГц. Для задержки отключения, о котором предупреждают VD1 и BF, служит счетчик DD3. Тактовые импульсы поступают на его вход С. Конденсатор С4 и резистор R7 необходимы для установки счетчика в нулевое состояние. После поступления пятнадцатого импульса на выходе счетчика появится логическая "1" и через инвертор DD1.2 закроет VT3, отключив тем самым реле К1, а оно, в свою очередь, отключит нагрузку и питание реле времени. При необходимости продлить время задержки отключения выходы DD1.2 можно присоединить к выводу 12 счетчика DD3. В этом случае задержка составит 31 импульс, то есть 31 сек. В режиме "1" выдержка составляет от 3 до 40 минут, в режиме "2" ≈ 40 ≈ 80 минут и в режиме "3" ≈ 80 ≈ 120 минут.
В реле времени используются резисторы МЛТ-0,125, МЛТ-0,25, конденсаторы К50-35, МБМ или КМ. Транзисторы VT1 и VT2 ≈ любые из серии КТ315, VT3 ≈ КТ602, КТ815. Микросхемы можно заменить на К561ЛА9, DD3 ≈ на другой подобный счетчик, но при этом придется изменить чертеж печатной платы. Телефонный капсюль BF ≈ любой с сопротивлением обмотки 100 - 1000 Ом. Переключатели SB1 ≈ типа П2К без фиксации, SB2 ≈ П2К на 3 группы переключения.

Обсудить эту статью на форуме (0 ответов).
Вся информация, предоставленная на данном ресурсе разрешена к ознакомлению детям школьного возраста. Все практическое использование может быть связана с повышенной электрической опасностью и разрешено детям только под присмотром взрослых.