Вольтметр с линейной шкалой

Вольтметр с линейной шкалой позволяет измерять постоянные и переменные напряжения и сопротивления.

Основные параметры
Диапазон измеряемых постоянных и переменных напряжений, мВ
10...106
Входное сопротивление при измерении напряжений, МОм:
:
постоянных
12
переменных
1
Диапазон измеряемых сопротивлений, Ом
10...107
Погрешность измерений напряжения, %:
:
постоянного
1,5
переменного
2,5
Диапазон частот измеряемых переменных напряжений, Гц
20...20 000
Погрешность измерений сопротивлений, %
4
Напряжение питания (две батареи "Крона"), В
18
Потребляемый ток (на всех видах измерений, кроме малых сопротивлений), мА
8
Потребляемый ток при измерении малых сопротивлений, мА
20
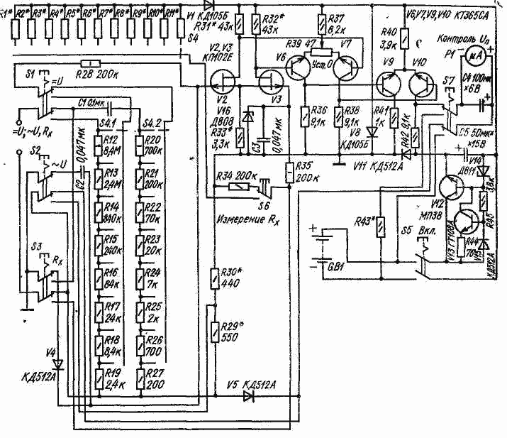
Усилитель вольтметра (рис. VII.4) трехкаскадный дифференциальный с однотактным выходом. Первый каскад (на полевых транзисторах V2, V3) предназначен для повышения входного сопротивления прибора. Второй и третий каскады собраны на транзисторах V6, V7, V9 и V10. Усилитель во втором каскаде балансируют резистором R39. Нагрузкой выходного каскада служит микроамперметр Р1, включенный в коллекторную цепь транзистора V10.

Последовательно с микроамперметром включены резисторы R29*, R30*, на которых выделяется напряжение отрицательной обратной связи, пропорциональное току через микроамперметр. Схема прибора составлена так, что усиливается только положительное напряжение, подаваемое на затвор транзистора V2 (инвертирующий вход дифференциального усилителя) и отрицательное, подаваемое на затвор V3 (неинвертирующий вход). При напряжениях обратной полярности транзистор V10 закрывается и ток обратного отклонения микроамперметра можно получить лишь за счет вспомогательного питания. Поэтому в коллекторную цепь транзистора V9 включен диод VII, и с него снимают напряжение для компенсации падения напряжения на резисторе R42, создаваемого начальным током транзистора. Этот ток выбирают в пределах 0,04...0,05 мА для повышения линейности начального участка характеристики усилителя. Кнопки S1-S3 служа* для выбора вида измерений. Переключателем S4 изменяют пределы измерений. Защита прибора от перегрузок при измерении напряжений осуществляется .резистором R28 и диодом V4, при измерении сопротивлений - резистором R35 и диодом V16. Диоды VI и V8 также служат для защиты транзисторов усилителя от перегрузок.

Стабилизатор напряжения питания выполнен на транзисторах V12, V13, диоде V15 и стабилитроне V14.

При измерениях на постоянном токе конденсатор С1 защищает от переменной составляющей вход прибора. Если на вход прибора будет подано напряжение в неверной полярности, то стрелка прибора не отклонится.

При измерениях на переменном токе усилитель выполняет роль однополупериодного выпрямителя и, следовательно, усиливает только положительную полуволну измеряемого напряжения. Переключатель пределов S4 - типа ППЗНПМ, S1-S3, S5, S7-П2К, S6 - кнопка КМ.

В приборе использован микроамперметр М4208 с током полного отклонения 300 мкА. Можно использовать и другие микроамперметры. Если ток полного отклонения стрелки меньше указанного, следует подобрать шунт к миллиамперметру, если больше,- изменить глубину обратной связи. Транзисторы КП102Е можно заменить любыми из серии КП102 или КП103. Вместо микросборок КТ365СА можно применить K2HTI71-К2НТ173 или транзисторы КТ315. Вместо диода V4 можно использовать один переход транзистора КТ315.

Налаживание прибора сводится к подбору режима работы первого каскада усилителя. При разомкнутой цепи обратной связи (отпаянных резисторах R29* и R30*) и среднем положении движка резистора R39 подбирают резистор R3* так, чтобы падение напряжения на нем составляло 0,7┘ 0,9 В; резисторы R31*, R32* подбирают до получения падения напряжения на них 5,0...5,5 В. Режимы второго и третьего каскадов устанавливаются автоматически.

Дальнейшим подбором резистора R31* или R32* добиваются того, чтобы "нуль" прибора устанавливался при среднем положении переменного резистора R39.

Самовозбуждение устраняют, включая конденсатор 15...50 пф между базами транзисторов V6, V7, а также шунтируя вход усилителя резистором сопротивлением 1...2 МОм, который припаивают параллельно диоду V4. На первом пределе измерений (0,3 В) границы устанавливают подбором резистора обратной связи. Сначала, подавая на вход переменное напряжение 0,3 В, подбором резистора R30* добиваются отклонения стрелки на всю шкалу. Затем подбором резистора R29* устанавливают предел измерения 0,3 В на постоянном токе. На остальных пределах точность измерений зависит от точности выбора R1*-R11*.

Обсудить эту статью на форуме (0 ответов).
Вся информация, предоставленная на данном ресурсе разрешена к ознакомлению детям школьного возраста. Все практическое использование может быть связана с повышенной электрической опасностью и разрешено детям только под присмотром взрослых.