Универсальный пробник для проверки годности транзисторов

http://www.radio-portal.ru/images/stories/pictures/irl92088.jpgПробником можно определить годность любых биполярных и полевых транзисторов малой и средней мощности, например, КП902, КП356, КТЗ15, ГГ402 и т.д.

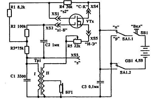
Пробник представляет собой генератор звуковой частоты. На схеме показано подключение полевого транзистора с двумя изолированными затворами. Если изолированный затвор один или транзистор биполярный, зажимы XS1, XS3 "висят" а воздухе.
Подключение биполярного транзистора следующее: XS5 - эмиттер, XS4 -коллектор, XS2 - база. Затвор полевого транзистора с р-n переходом подключают к XS3. Головные телефоны - с сопротивлением 1,6 кОм. Можно использовать и 50-ом-ные, но в этом случае сопротивление половины вторичной обмотки Т1 должно быть не менее 80 Ом.
Подключив транзистор, вращением ручки резистора R5 добиваются устойчивой генерации. Если генерация отсутствует - меняют местами выводы первичной обмотки Т1.
Трансформатор Т1 - согласующий, от радиоконструктора ╚Мальчиш╩ . Сопротивление первичной обмотки - 430 Ом, вторичной - 2x90 Ом. Возможно применение другого согласующего трансформатора, но в этом случае придется подобрать элементы схемы.
При подключении полевых транзисторов с изолированными затворами необходимо выполнять известные меры предосторожности.

 

Обсудить эту статью на форуме (0 ответов).
Вся информация, предоставленная на данном ресурсе разрешена к ознакомлению детям школьного возраста. Все практическое использование может быть связана с повышенной электрической опасностью и разрешено детям только под присмотром взрослых.