Для длительной записи значений медленно меняющихся величин издавна пользуются механическими самописцами. И сегодня еще можно увидеть термограф или барограф с барабаном, медленно вращаемым часовым механизмом, и пером, что-то вычерчивающим на его поверхности. Однако в наше время такого рода задачи могут решаться без применения механических средств.

На рис. изображена принципиальная схема электронного «самописца». Он способен в течение суток через каждые десять минут (144 отсчета) запоминать двуразрядое десятичное число (любое из 100 возможных значений измеряемой величины) и воспроизводить записанное на своем табло.
Из того, что кажущуюся непрерывной механическую запись мы заменяем здесь дискретной электронной, вовсе не следует, что это ведет к потере точности. Ограниченная погрешностями механическая запись (уже отличающаяся от того, что должно быть записано)также не позволяет вести отсчет произвольно малым шагом. Поэтому важно лишь, чтобы принятое электронное квантование не было слишком грубым.
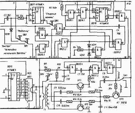
Запоминающее устройство (ОЗУ) «самописца» составлено из восьми КМОП- микросхем DD1-DD8. Микросхемы DD1-DD4 служат для записи младшего разряда числа в двоично-десятичном коде, a DD5-DD8 — старшего. Адрес выбранной ячейки памяти определяется состоянием адресного счетчика DD14, DD15. Синхронно с этим счетчиком работают часы, собранные на микросхемах DD11-DD13. Показания времени выведены на табло, составленное из индикаторов HG3-HG5 (HG3 - десятки минут, HG4 - часы, HG5 - десятки часов).
Временная дискретность записи задана счетчиком DD16 с встроенным генератором, работающим на частоте кварцевого резонатора ZQ1, и счетчиком DD17. Счетчик DD18 формирует управляющие импульсы, смещенные во времени один относительно другого в пределах одного такта.

Число, считанное из ОЗУ (с выводов 13 микросхем ОЗУ), дешифраторы DD9, DD10 поразрядно преобразуют в код семисегментного индикатора. Оно высвечивается индикаторами HG1 (младший разряд) и HG2 (старший).
Управление прибором несложно. Включив питание и установив переключатель SA1 в положение «Запись», входной датчик переводят в нулевое состояние (уровень 0 должен быть на входах всех ОЗУ) и дважды нажимают на кнопки «Стирание памяти» и «Пуск» одновременно. Длительность каждого нажатия не менее 0,15 с - этим очищают память от предыдущих записей. Затем переключатель SA1 переводят в положение «Чтение» и несколькими нажатиями кнопок SB1 и SB2 устанавливают на часах «самописца» текущее время. В этом положении проверяют состояние памяти: она чиста, если после нажатия на кнопку «Пуск» часы покажут то же самое время. Вернув переключатель. SA1 в положение «Запись» и разблокировав датчик, нажимают на кнопку «Пуск». С этого момента «самописец» начинает работать в автоматическом режиме: отсчитывает десятиминутные интервалы и в конце каждого из них записывает поступившую информацию в очередную ячейку памяти. Через сутки он прекратит запись.
Установив теперь переключатель SA1 в положение «Чтение», мы увидим на индикаторах HG3-HG5 время начала записи и, нажав кнопку «Пуск», прочтем на индикаторах HG1 и HG2 значение первого отличного от нуля записанного числа, а на индикаторах HG3- HG5 - время его записи. Следующим нажатием на кнопку «Пуск» выводят на индикаторы значение и время записи следующего ненулевого числа, и так далее. Чтение циклично, т.е. от последней записи «самописец» вновь переходит к первой; таким образом содержимое памяти может быть прочитано не один раз. Перейти к чтению записанного можно и до истечения суточного цикла записи. Преобразователь включается в режиме «Чтение» ключом, собранным на транзисторе VT3.
Трансформатор Т1 изготавливают так, как описано в «Преобразователе для питания люминесцентных индикаторов» (см. с. 136).
Для подавления импульсных помех, распространяющихся по цепям питания, на печатной плате прибора следует предусмотреть место для оксидного конденсатора емкостью 100 мкФ или более, и трех-четырех конденсаторов типа КМ-б 0,22 мкФ, размещенных в разных Местах платы (на рис. 119 не показаны).
Многие современные измерительные приборы, содержащие аналого-цифровые преобразователи (АЦП), формируют результаты измерений в двоично-десятичном коде. При введении их в «самописец» нужно лишь обратить внимание на электрическое согласование выходов измерительного прибора и входов «самописца»: лог. О должен представляться напряжением 0...0,4 В, а лог. 1 - напряжением, близким к напряжению питания «самописца».
Источником информации может быть не только измерительный прибор с АЦП. На рис. 120 изображена принципиальная схемасчетчика, суммирующего элементарные события - замыкания контактного датчика SF1. В конце каждого десятиминутного интервала очередная сумма переписывается в память «самописца» и счетчик возвращается в нулевое состояние сигналом Uобн - коротким импульсом «единичной» амплитуды, снимаемым с выхода 4 (выв. 10) счетчика DD18 «Самописца» (рис. 119). Во избежание переполнения (циклического счета) счетчика, введена цепь VD1, VD2, R4: при появлении в DD1- DD2 числа «99» на входе 6 DD3.2 устанавливается 0 (напряжение низкого уровня на выходе 15 счетчика К176ИЕ2 устанавливается лишь в позиции «9»), прерывающий дальнейший счет.
Во многих случаях информация о числе событий в единицу времени на протяжении суток может представлять определенный интерес. В варианте с контактным датчиком «самописец» использовался для измерения суточной активности животных. Со счетчиком Гейгера он становился радиационным контролером, фиксировавшим колебания уровня радиации в районе своего расположения. А контролируя нейронную активность животного (на входе счетчика - усилитель с микроэлектродом), давал в руки экспериментатора количественные ее показатели. Возможны, конечно, и другие источники информации.
Общее время записи и длительность временного интервала могут быть, конечно, другими. Если вход С счетчика DD17 (см. рис. 119) подключить к выходу S1 (выв. 4) счетчика DD16, то общее время записи сократится до 24 мин, а временной интервал - до 10 с. Длительность записи можно и увеличить. Заменив счетчик DD17 делителем частоты с коэффициентом деления 1440, а часы «самописца» - на календарь и соединив оба входа элемента DD21.2 с выходом 8 (выв. 11) счетчика DD15, получим прибор, способный более восьми месяцев вести ежесуточную запись.
Можно значительно увеличить и объем памяти «самописца», заменив, например, микросхемы К176РУ2 на имеющие такую же структуру, но значительно более «емкие» (в 16 раз) микросхемы типа К537РУ2.
Для того, чтобы при случайном отключении источника питания информация не была потеряна, рекомендуется встроить в прибор резервный источник с напряжением на 1...2 В меньше основного. Основной и резервный источники подключают к шине +9 В через диодную сборку, выполненную на германиевых диодах.
Ток, потребляемый «самописцем» в режиме записи, не более 0,4 мА, в режиме чтения - 26 мА.