"Чистая синусоида"

Больше
25 март 2012 08:33 #386 от Rrenovatio
Rrenovatio ответил в теме "Чистая синусоида"

вот, идёт вроде синус!
человек срисовывал с реально рабочего устройства!!!
он им бритву питал :side:
:P

Пожалуйста Войти или Регистрация, чтобы присоединиться к беседе.

Больше
25 март 2012 08:38 - 25 март 2012 08:38 #387 от Rrenovatio
Rrenovatio ответил в теме "Чистая синусоида"

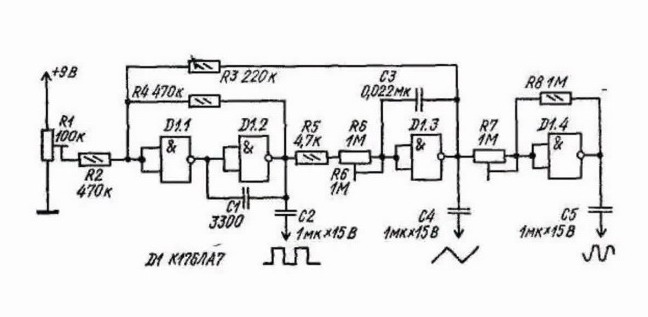
вот та же схема, только в другом ракурсе:
Вложения:
Последнее редактирование: 25 март 2012 08:38 пользователем Rrenovatio.

Пожалуйста Войти или Регистрация, чтобы присоединиться к беседе.

Больше
25 март 2012 09:26 - 25 март 2012 09:26 #388 от Rrenovatio
Rrenovatio ответил в теме "Чистая синусоида"
выход будет таким усилителем грузится...





Последнее редактирование: 25 март 2012 09:26 пользователем Rrenovatio.

Пожалуйста Войти или Регистрация, чтобы присоединиться к беседе.

Больше
25 март 2012 10:15 - 25 март 2012 10:16 #389 от ИЛЬЯ
ИЛЬЯ ответил в теме Re: "Чистая синусоида"

Rrenovatio пишет:


вот та же схема, только в другом ракурсе:

ВСЕ-таки логические элементы лучьше по прямому назначению использовать, а автогенератор на транзисторе собрать. схему я ранее приводил
Последнее редактирование: 25 март 2012 10:16 пользователем ИЛЬЯ.

Пожалуйста Войти или Регистрация, чтобы присоединиться к беседе.

Больше
25 март 2012 10:18 - 25 март 2012 10:22 #390 от ИЛЬЯ
ИЛЬЯ ответил в теме Re: "Чистая синусоида"

вот номиналы резисторов фазоздвигающей цепочки 1-5ком.
кондеры по 0,15, примерно
Вложения:
Последнее редактирование: 25 март 2012 10:22 пользователем ИЛЬЯ.

Пожалуйста Войти или Регистрация, чтобы присоединиться к беседе.

Модераторы: Doc
Вся информация, предоставленная на данном ресурсе разрешена к ознакомлению детям школьного возраста. Все практическое использование может быть связана с повышенной электрической опасностью и разрешено детям только под присмотром взрослых.