- Сообщений: 394
- Спасибо получено: 29
Автоматическое включение вентилятора
- Стас
-
Автор темы
- Не в сети
Less
Больше
27 март 2014 14:02 #16
от Стас
Стас ответил в теме Автоматическое включение вентилятора
Ограничение тока работает от заданной величины тока, больше заданной величины увеличение тока не происходит. По поводу дистанционного отк/вкл. не могу ни чего сказать, думаю сделать можно. Я на этот блок питания поставил цифровой индикатор, который отображает напряжение и ток нагрузки. При коротком замыкании выхода ток не отключается, происходит про-садка напряжения до 0. Единственное, не желательно долго замыкать выход на токах 5-6 Ампер. А так блок питания прошёл испытания, показал себя с хорошей стороны и как мощный блок и как зарядное устройство.
Пожалуйста Войти или Регистрация, чтобы присоединиться к беседе.
- Николай Петрович
-
- Не в сети
Less
Больше
- Сообщений: 1116
- Спасибо получено: 46
28 март 2014 01:34 - 28 март 2014 02:14 #17
от Николай Петрович
Николай Петрович ответил в теме Автоматическое включение вентилятора
При коротком замыкании "садка" напряжения происходит всегда и везде. Попробуйте, можно ли установить ток ну миллиампер 15-20. Ну скажем так: устанавливаете на выходе 12 В и подключаете резистор 410 Ом. Регулятором тока устанавливаете 0,015 А.?
А почему не желательно долго потреблять большие токи?
Объясню, что мне нужно. Нужно зарядное устройство с токами зарядки от 0,015 - 0,02 до 6 - 7 А. Можно, конечно использовать и мою схему, но там получить ток зарядки менее 0,4 - 0,5 А и не меняя схемы затруднительно. Так-же мне нравится стабилизация тока зарядки, меньшее к-во деталей Вашей схемы. Недостаток - отсутствие защиты от переполюсовки клем, Ну если не считать выгорание резистора 0,05 ом как предохранителя. Так-же то, что ток вашего зарядного устройства в 500 (примерно) раз больше похож на постоянный ток по сравнению с моей схемой.
А почему не желательно долго потреблять большие токи?
Объясню, что мне нужно. Нужно зарядное устройство с токами зарядки от 0,015 - 0,02 до 6 - 7 А. Можно, конечно использовать и мою схему, но там получить ток зарядки менее 0,4 - 0,5 А и не меняя схемы затруднительно. Так-же мне нравится стабилизация тока зарядки, меньшее к-во деталей Вашей схемы. Недостаток - отсутствие защиты от переполюсовки клем, Ну если не считать выгорание резистора 0,05 ом как предохранителя. Так-же то, что ток вашего зарядного устройства в 500 (примерно) раз больше похож на постоянный ток по сравнению с моей схемой.
Последнее редактирование: 28 март 2014 02:14 пользователем Николай Петрович.
Пожалуйста Войти или Регистрация, чтобы присоединиться к беседе.
- Стас
-
Автор темы
- Не в сети
Less
Больше
- Сообщений: 394
- Спасибо получено: 29
28 март 2014 09:25 #18
от Стас
Стас ответил в теме Автоматическое включение вентилятора
Да, без проблем установил 15 мА. Если работать на больших токах, порядка 5-6 А, то желательно установить обдув, но это только в моём случае, дело в том, что радиатор охлаждения у меня от старого сдвоенного процессора компьютера и он меньшей желаемой площади. Если поставить хороший радиатор с большей площадью, то думаю в обдуве он не будет нуждаться. А так пока на 6 А подогревается. Первый такой собранный блок уже давно в работе, вот делаю второй на дачу.
Спасибо сказали: Николай Петрович
Пожалуйста Войти или Регистрация, чтобы присоединиться к беседе.
- Николай Петрович
-
- Не в сети
Less
Больше
- Сообщений: 1116
- Спасибо получено: 46
29 март 2014 11:08 - 29 март 2014 11:48 #19
от Николай Петрович
Николай Петрович ответил в теме Автоматическое включение вентилятора
Предлагаю Вам (раз уж Вы делаете ещё 1 зарядку) вариант защиты от переполюсовки клемм аккумулятора. Сам схему не делал, нет регулируемого источника напряжения от 2х В. Но думаю, она заработает с пол пинка. (Не зря же сочинял её 2 дня!).
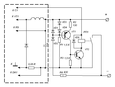
Резистором R2 устанавливается ток коллектора VT1 приблизительно 3 мА. VT1 может быть КТ3107, КТ361 и т.п. VT2 - в зависимости от тока потребления реле, необходимого коэффициента усиления. Но можно и увеличить ток коллектора VT1, если коэффициент усиления не достаточный у VT2. Попробуйте собрать на макетке. Единственный недостаток это то, что нужно сначала подключить аккум. , затем уже включать зарядное устройство. А быть может и нет? Напряжение на VD3, VD4 около 1,1 В. Можно попробовать КД102, 103, 1N4007.
Прим. Реле, так же, можно использовать для автоматического отключения аккум., при получении им полной зарядки.
Резистором R2 устанавливается ток коллектора VT1 приблизительно 3 мА. VT1 может быть КТ3107, КТ361 и т.п. VT2 - в зависимости от тока потребления реле, необходимого коэффициента усиления. Но можно и увеличить ток коллектора VT1, если коэффициент усиления не достаточный у VT2. Попробуйте собрать на макетке. Единственный недостаток это то, что нужно сначала подключить аккум. , затем уже включать зарядное устройство. А быть может и нет? Напряжение на VD3, VD4 около 1,1 В. Можно попробовать КД102, 103, 1N4007.
Прим. Реле, так же, можно использовать для автоматического отключения аккум., при получении им полной зарядки.
Вложения:
Последнее редактирование: 29 март 2014 11:48 пользователем Николай Петрович.
Пожалуйста Войти или Регистрация, чтобы присоединиться к беседе.
- Стас
-
Автор темы
- Не в сети
Less
Больше
- Сообщений: 394
- Спасибо получено: 29
30 март 2014 09:48 #20
от Стас
Стас ответил в теме Автоматическое включение вентилятора
Николай Петрович спасибо Вам огромное за предложенную схему, но этот блок питания будет использоваться не только как зарядное устройство, он будет ещё играть большую роль в качестве лабораторного блока питания. Единственное что можно попробовать сделать её как отдельный блок для зарядки и когда нужно, подключать к блоку питания.
Пожалуйста Войти или Регистрация, чтобы присоединиться к беседе.
Модераторы: Doc