- Сообщений: 394
- Спасибо получено: 29
Автоматическое включение вентилятора
- Стас
-
Автор темы
- Не в сети
Less
Больше
15 апр 2014 14:10 #41
от Стас
Стас ответил в теме Автоматическое включение вентилятора
Да нет, не передумал. В данный момент добираю элементную базу, как только так сразу.
Пожалуйста Войти или Регистрация, чтобы присоединиться к беседе.
- Николай Петрович
-
- Не в сети
Less
Больше
- Сообщений: 1116
- Спасибо получено: 46
15 апр 2014 17:32 #42
от Николай Петрович
Николай Петрович ответил в теме Автоматическое включение вентилятора
На чём планируешь делать?
Пожалуйста Войти или Регистрация, чтобы присоединиться к беседе.
- Стас
-
Автор темы
- Не в сети
Less
Больше
- Сообщений: 394
- Спасибо получено: 29
15 апр 2014 17:36 - 15 апр 2014 17:48 #43
от Стас
Стас ответил в теме Автоматическое включение вентилятора
Планирую на компараторе #37 Только вот думаю питание самого компаратора придётся немного доработать, по справочнику 15-16 В .
Последнее редактирование: 15 апр 2014 17:48 пользователем Стас.
Пожалуйста Войти или Регистрация, чтобы присоединиться к беседе.
- Николай Петрович
-
- Не в сети
Less
Больше
- Сообщений: 1116
- Спасибо получено: 46
16 апр 2014 00:01 - 16 апр 2014 02:12 #44
от Николай Петрович
Николай Петрович ответил в теме Автоматическое включение вентилятора
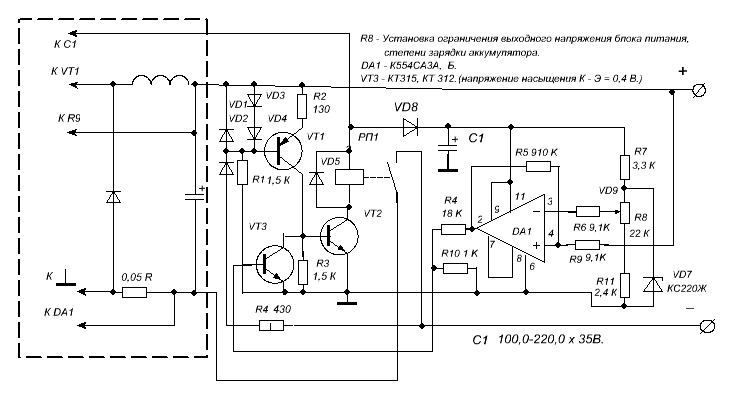
Это +/- 15 - 16 В. Итого 30 - 32 В. Минимальное напряжение, при котором гарантируются тех.характеристики, 27 В. +/- 13,5 В. (13,5 + 13,5 = 27). У Вас 28,2 В. ( ~ 20 В. х 1,41 =28,2 В. выпрямленного двух полупериодного напряжения со сглаживающим конденсатором.). Таким образом по питанию мы в пределах нормы. Но доработать питание, на всякий случай, можно.
www.chipinfo.ru/dsheets/ic/554/ca3.html
Диод VD8 - защита от помех со стороны питающего трансформатора, при больших нагрузках на БП.
www.chipinfo.ru/dsheets/ic/554/ca3.html
Диод VD8 - защита от помех со стороны питающего трансформатора, при больших нагрузках на БП.
Вложения:
Последнее редактирование: 16 апр 2014 02:12 пользователем Николай Петрович.
Пожалуйста Войти или Регистрация, чтобы присоединиться к беседе.
- Стас
-
Автор темы
- Не в сети
Less
Больше
- Сообщений: 394
- Спасибо получено: 29
16 апр 2014 07:14 #45
от Стас
Стас ответил в теме Автоматическое включение вентилятора
Спасибо за ссылку, я какую то китайскую нашёл, да, здесь намного понятнее.
Пожалуйста Войти или Регистрация, чтобы присоединиться к беседе.
Модераторы: Doc