- Сообщений: 394
- Спасибо получено: 29
Автоматическое включение вентилятора
- Стас
-
Автор темы
- Не в сети
Less
Больше
31 март 2014 20:26 #26
от Стас
Стас ответил в теме Автоматическое включение вентилятора
Да, без него у меня бы проводов было значительно больше и трубок хлорвиниловых. Таскает и прячет по всей квартире гад.
Пожалуйста Войти или Регистрация, чтобы присоединиться к беседе.
- Doc
-
- Не в сети
31 март 2014 20:45 - 31 март 2014 20:45 #27
от Doc
Малое знание опасно, впрочем, как и большое....
Doc ответил в теме Автоматическое включение вентилятора
а у меня такой же спер уже 3 микроскоп , куда загоняет загадка века!
Малое знание опасно, впрочем, как и большое....
Последнее редактирование: 31 март 2014 20:45 пользователем Doc.
Пожалуйста Войти или Регистрация, чтобы присоединиться к беседе.
- Николай Петрович
-
- Не в сети
Less
Больше
- Сообщений: 1116
- Спасибо получено: 46
04 апр 2014 14:19 #28
от Николай Петрович
Николай Петрович ответил в теме Автоматическое включение вентилятора
Никогда не знаешь, что ждёт тебя впереди. Возможно придётся подключить к блоку питания прибор, который стоит намного больше самого блока питания, да и любого аккумулятора и/или их вместе взятых. Ну а что если из-за копеечной детали, вышедшей из строя, выходное напряжение блока поднимется до напряжения питания?! Т. е. до 28 В. вместо, к примеру, 6 В.? Результат очевиден - прибор выйдет из строя.
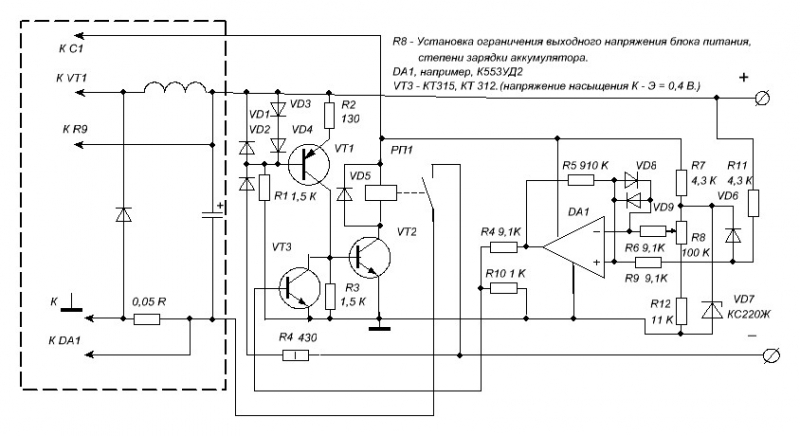
Не подумайте, что навязываюсь со своими схемами (просто хочу посоветоваться), но я предполагаю добавить к Вашему блоку питания такую схему защиты.
Вроде всё понятно (мне) кроме синфазного напряжения допустимого для этой м.схемы = 10 В. Напряжение питания +/- 16 В. т. е. 32 В. Диф. напр. 10 В., то же понятно. А вот синфазное... Откуда его мерить? А если бы была средняя точка? Стоит ли делать её искусственной? Или, может быть, входные напряжения уменьшить 2 к 1 ? Буду рад, если обнаружится схематическая недоработка, ошибка.
Не подумайте, что навязываюсь со своими схемами (просто хочу посоветоваться), но я предполагаю добавить к Вашему блоку питания такую схему защиты.
Вроде всё понятно (мне) кроме синфазного напряжения допустимого для этой м.схемы = 10 В. Напряжение питания +/- 16 В. т. е. 32 В. Диф. напр. 10 В., то же понятно. А вот синфазное... Откуда его мерить? А если бы была средняя точка? Стоит ли делать её искусственной? Или, может быть, входные напряжения уменьшить 2 к 1 ? Буду рад, если обнаружится схематическая недоработка, ошибка.
Вложения:
Пожалуйста Войти или Регистрация, чтобы присоединиться к беседе.
- Стас
-
Автор темы
- Не в сети
Less
Больше
- Сообщений: 394
- Спасибо получено: 29
04 апр 2014 15:32 #29
от Стас
Стас ответил в теме Автоматическое включение вентилятора
Николай Петрович спасибо за проявленный интерес. Я сразу хочу сказать честно, что я пока не приступал к повторению Вашей предложенной схемы защиты, всё свободное время уходит на слесарные работы корпуса для блока питания, как я думал что за неделю справлюсь оказалось не так. Я уж доделаю корпус и тогда приступлю к повторению и доработки схемы, просто не хочу хвататься за несколько дел сразу, у меня это обычно не получалось.
Пожалуйста Войти или Регистрация, чтобы присоединиться к беседе.
- Николай Петрович
-
- Не в сети
Less
Больше
- Сообщений: 1116
- Спасибо получено: 46
06 апр 2014 00:45 - 06 апр 2014 01:23 #30
от Николай Петрович
Николай Петрович ответил в теме Автоматическое включение вентилятора
Только сейчас заметил. Уважаемый Стас, это не повторение моей схемы! Я её никогда не делал. Она в процессе разработки. Пока (у меня) в теории. И был бы рад если б Вы, или кто другой, высказали сейчас свои замечания и предложения по улучшению схематического решения, от поставленных задач перед блоком защиты. А именно:
1. Защитить блок, в случае зарядки аккумулятора, от ошибочного подключения к аккумулятору клемм + и - (переполюсовки).
2. Обеспечить автоматическое отключение аккумуляторов (различных типов и напряжений) при получении ими необходимой зарядки.
3. Защитить подключаемое, к блоку, электронное оборудование от его повреждения, в случае выхода из строя самого блока питания.
Сам этого, пока спаять не могу т. к. опять заказ на надоевшие уже незабывайчики (где-то, на форуме выкладывал их) потом, лежит кучка ТЭ3П и РТИ - скоро потребуют из ремонта. А самое главное это то, что за деталями, для блока питания, нужно ехать в обл. центр - 150 км.
1. Защитить блок, в случае зарядки аккумулятора, от ошибочного подключения к аккумулятору клемм + и - (переполюсовки).
2. Обеспечить автоматическое отключение аккумуляторов (различных типов и напряжений) при получении ими необходимой зарядки.
3. Защитить подключаемое, к блоку, электронное оборудование от его повреждения, в случае выхода из строя самого блока питания.
Сам этого, пока спаять не могу т. к. опять заказ на надоевшие уже незабывайчики (где-то, на форуме выкладывал их) потом, лежит кучка ТЭ3П и РТИ - скоро потребуют из ремонта. А самое главное это то, что за деталями, для блока питания, нужно ехать в обл. центр - 150 км.
Последнее редактирование: 06 апр 2014 01:23 пользователем Николай Петрович.
Пожалуйста Войти или Регистрация, чтобы присоединиться к беседе.
Модераторы: Doc